ỐNG VÔ DẦU ĐỊNH LƯỢNG EJM
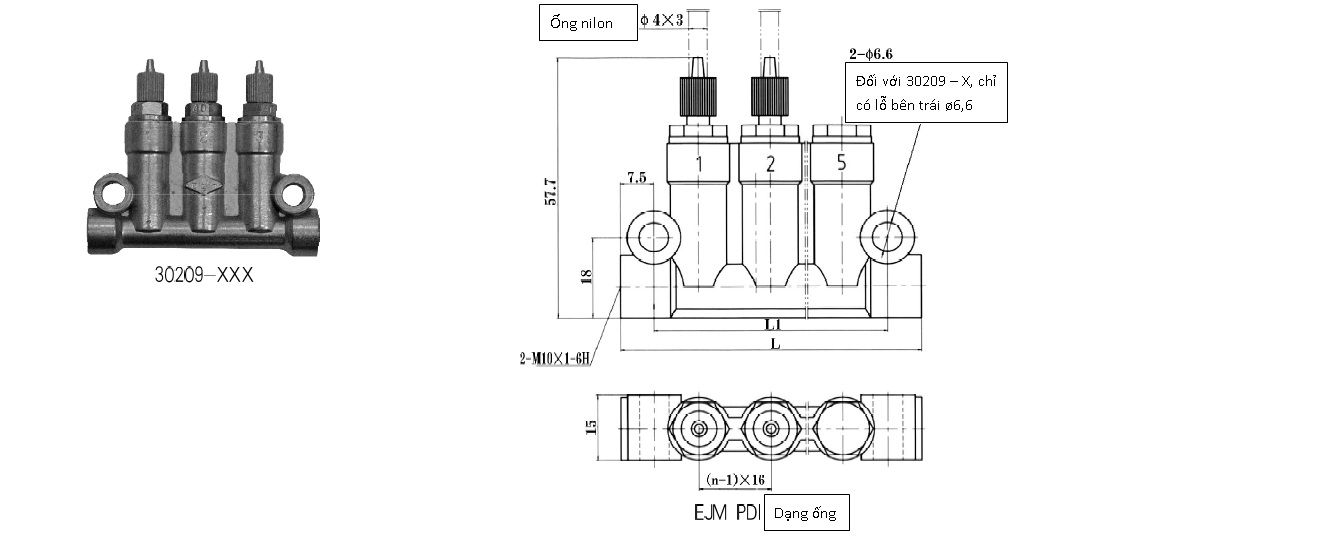
         Ống vô dầu định lượng EJM (PDI) là ống vô dầu định lượng kiểu thêm áp, vô dầu khi hệ thống thêm áp suất, ngừng khi hệ thống xả áp. Thích hợp dùng cho hệ thống bôi trơn chu kỳ kiểu dung tích, áp suất hoạt động 1,75 ~ 2,5MPa. Định lượng dầu bôi trơn theo quy cách ống vô dầu đến các điểm. Ống vô dầu định lượng này có 3 loại: 2 miệng ra dầu, 3 miệng ra dầu, và 5 miệng ra dầu. Lượng dầu ra ở mỗi miệng có thể lựa chọn tùy ý trong phạm vi quy cách. Miệng ra dầu không sử dụng có thể dùng đệm chuyên dụng để niêm phong. Sản phẩm được ứng dụng rộng rãi trong hệ thống bôi trơn các thiết bị cơ giới các ngành: nhựa, in ấn, bao bì,


| Ký hiệu | Mã số | Số miệng ra dầu | L1 | L | Lượng thải (ml/cyc) | Ghi chú | 
| EJM | 30209-X | 1 | -- | 35 | 0,025 0,06 0,1 0,2 0,3 0,4 | Dạng ống | 
| 30209-XXX | 3 | 52 | 67 | 
| 30209-XXXXX | 5 | 84 | 99 | 
| 30210-X | 1 | -- | 35 | Dạng vi mạch | 
| 30210-XXX | 3 | 52 | 67 | 
| 30210-XXXXX | 5 | 84 | 99 | 
Mã số đặt hàng:
            XXXXXX – XXXXX 
Mã số sản phẩm                  Mã số quy cách
30209 (dạng ống)
30210 (dạng vi mạch)
30209T (dạng ống phải trang bị bộ card ở miệng dầu vào, đầu nối ống dẫn, và khớp ống dẫn)
30210T (dạng vi mạch phải trang bị bộ card ở miệng dầu vào, đầu nối ống dẫn, và khớp ống dẫn, bộ card ở miệng ra dầu và đầu nối ống dẫn).
| Mã số quy cách lượng thải | A | B | C | D | E | F | O | 
| Lượng thải (ml/cyc) | 0,025 | 0,06 | 0,1 | 0,2 | 0,3 | 0,4 | 0 (tức bị khóa) |